XR2206 (12)
直線性の測定方法の妥当性を確かめるために、原理的に直線性の優れているリワインド方式の VCO をリファレンスとして測定して誤差の出方を見てみました。
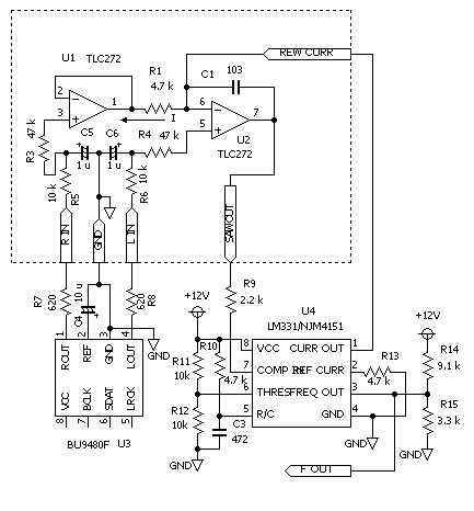
測定回路を下に示します。

リワインド方式の VCO として NJM4151 を使いました。
XR2206 の測定の場合は定電流回路に使用していた OP アンプを積分器として使っています。
また、OP アンプを TLC272 に変えてみました。 出力をオシロで見て変動が少ないように感じたのですが、測定結果はあまり変化がないようです。 単にオフセット電圧の値の違いによるものかも知れません。
リワインド電流は約 400 μA、リワインド期間は約 25 μs に選んであります。
20 kHz の発振周波数に対する入力電流は 200 μA 程度で、フルスケール電流がその程度になるように R1 を 4.7 kΩ としました。
オフセットを調整する L ch DAC のデータを 1 LSB ずつ変化させた 3 回の測定を重ねてプロットしたのが下のグラフです。

上側 5 オクターブは、それぞれのグラフが数セント程度の差の範囲で一致しています。 このことから、この領域では測定誤差は数セントとみなすことができます。
したがって、それ以上の誤差の変化を持つ測定結果が得られたら、それは、測定対象が持っている傾向が表れたものと考えられます。
前の XR2206 の測定では、この領域で 30 セント程度変化していましたから、それは測定誤差より大きく、XR2206 自体の持っている傾向であると言えます。
下側では、オフセットの影響で最大数十セントに差が開いています。 この領域では、あまりはっきりしたことは言えません。
実際のところ、オフセットの調整では、常に出力が変動していて安定していないので、調整の段階ではゼロに合ったかどうかを判断するのは困難です。
この例のように、オフセット量を変えた測定をやってみて、結果から、どの測定がオフセットが一番少なかったかを判断するようなかたちになります。